
Plumbing Illustrations by: M Fajardo
Authored by J Lang
Professional Development
Professional Development
Used 1+ times

AI Actions
Add similar questions
Adjust reading levels
Convert to real-world scenario
Translate activity
More...
Content View
Student View
24 questions
Show all answers
1.
MULTIPLE CHOICE QUESTION
30 sec • 1 pt
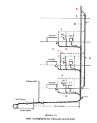
Name A
Main Vent
Vent stack
stack vent or soil stack
soil branch
circuit vent
2.
MULTIPLE CHOICE QUESTION
30 sec • 1 pt
Name B
Main Vent
Vent stack
stack vent or soil stack
soil branch
circuit vent
3.
MULTIPLE CHOICE QUESTION
30 sec • 1 pt
Name C
Main Vent or vent stack
branch vent
stack vent or soil stack
soil branch
circuit vent
4.
MULTIPLE CHOICE QUESTION
30 sec • 1 pt
Name D
Main Vent or vent stack
branch vent
stack vent or soil stack
soil branch
circuit vent
5.
MULTIPLE CHOICE QUESTION
30 sec • 1 pt
Name E
Main Vent or vent stack
branch vent
stack vent or soil stack
soil branch
circuit vent
6.
MULTIPLE CHOICE QUESTION
30 sec • 1 pt
Name F
Main Vent or vent stack
branch vent
stack vent or soil stack
soil branch
circuit vent
7.
MULTIPLE CHOICE QUESTION
30 sec • 1 pt
Name G
Main Vent or vent stack
branch vent
stack vent or soil stack
soil branch
circuit vent
Access all questions and much more by creating a free account
Create resources
Host any resource
Get auto-graded reports

Continue with Google

Continue with Email

Continue with Classlink

Continue with Clever
or continue with

Microsoft
%20(1).png)
Apple
Others
Already have an account?